模型是基于袁雷老师主编的《现代永磁同步电机控制原理机MATLAB仿真》一书为参考。
个人认为使用滑模控制的DTC控制器有几个原因:1 系统存在滑模态 2点击要求转矩与磁链小脉动3逆变器需要恒定的开关频率。
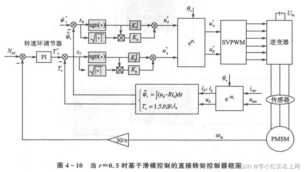
建模框图

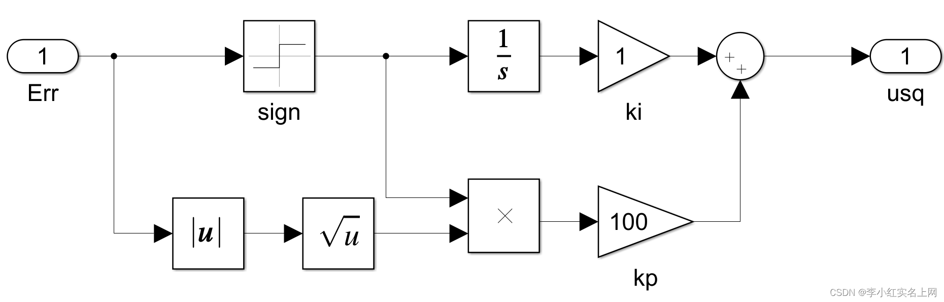
首先建立磁链调节器


转矩调节器

接入SVPWM

simulink中有自带的反park运算模块,想偷懒的可以直接用,我之前已经介绍过SVPWM搭建过程了,这里就不过多赘述。
得到PWM波之后将信号接入开关管,这里的开关管选择IGBT

这里需要得到三相电压与电流,所用模块如下图所见。

接入电机之后就可以处理输出数据了

这里需要注意的是分离数据的模块是 bus selector
处理输出数据,然后计算定子磁链

这里解释一下为什么电角度要减去pi/2?
此建模用的是基于定子磁链方向的,定子磁链落后电压pi/2,所以要减去。
定子磁链计算
matlab自带ABC to αβ变换模块,就是蓝色框图的模块。


matlab function中的代码
function y = fcn(u)
y =u(1)*u(3)+u(2)*u(4);

matlab function代码
function y = fcn(u)
y = u(1)*u(3)+u(2)*u(4);
到此主要的模块就已经建立完成,将信号连接起来就行

加入powergui,连续型就可以
电机参数设置:
极对数Pn=4;定子电感Ls=8.5mH,定子电阻1.2欧,磁链flux=0.175,转动惯量0.0008,直流侧电压为Udc=311V(就是开关管左侧所接上的直流电源),仿真时间为0.4秒,采用变iaz步长ode23tb算法(在MODELING->点击齿轮进行设置)负载转矩TL=1.5。
得到结果
iabc

FFT图像

控制效果还是·很不错的
电磁转矩

转速

最后
以上就是动人导师最近收集整理的关于基于滑模控制的直接转矩控制的MATLAB仿真的全部内容,更多相关基于滑模控制内容请搜索靠谱客的其他文章。
发表评论 取消回复